交易价格: 面议
类型: 发明专利
技术成熟度: 正在研发
专利所属地:中国
专利号:CN200710158294.0
交易方式: 完全转让
联系人: 中国科学院大连化学物理研究所
所在地:江苏苏州市
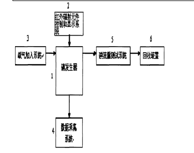
本发明涉及连续供碘装置,具体地说是一种用于氧碘化学激光器的快速供碘装置,包括六部分:碘发生器,用于碘的存放和红外辐射元件的安放;红外辐射元件控制显示系统,用于碘发生器的快速加热控制和加热状态显示;载气加入系统,载气He通过载气加入系统的文氏管注入,用于碘流量大小的控制;数据采集系统,用于各采集点的温度压力采集;碘浓度测试系统,用于碘浓度的测量;碘的回收装置,用于碘的回收,防止碘对真空系统的污染。本发明结构简单,费用低廉,操作方便,高效安全,使普通的实验室对于快速生成一定流量的碘实施简便,效果很好。

成果推荐 需求推荐 评估专家推荐 评估机构推荐
Copyright © 2018 宁夏回族自治区生产力促进中心 版权所有 宁ICP备11000235号-3 宁公网安备 64010402000776号