交易价格: 面议
类型: 发明专利
技术成熟度: 正在研发
专利所属地:中国
专利号:CN200910219899.5
交易方式: 完全转让
联系人: 中国科学院大连化学物理研究所
所在地:江苏苏州市
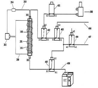
本发明涉及一种大气样品在线采样-富集-热脱附-色谱进样联用装置,包括采样吸附管、热脱附加热器、抽气装置和流路控制部分。本发明通过动态平衡吸附富集技术和预热一定时间窗口进样技术,把采样、富集、热脱附、进样结合为一体,每次进样后对采样吸附管进行自动反吹清洗,可与任何通用型气相色谱仪直接连接,实现对大气质量的在线自动连续监测。本发明结构简洁、操作简单、可靠且经济实用。

成果推荐 需求推荐 评估专家推荐 评估机构推荐
Copyright © 2018 宁夏回族自治区生产力促进中心 版权所有 宁ICP备11000235号-3 宁公网安备 64010402000776号